Telefon: 0786.195.818, 0723.164.168
Inapoi
Denumire
Cod articol
47020067
Producator:
PRESTOLITE ELECTRIC
Unitate de impachetare:
1
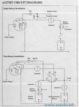
Specificatie
A127MT
Voltaj [V]
12
Amperaj [A]
70
Directia de rotatie
rotatie contrar acelor de ceasornic
Tipuri conectoare
IR
Diametru carcasa [mm]
127
Masa [g]
4500
Pret: Neactualizat
Pret neactualizat. Folositi formularul de mai jos pentru o oferta.
Preturile de pe site sunt valabile doar la comanda online.
Reperele comandate se pot livra numai in limita stocurilor disponibile ale furnizorilor.
Daca produsul nu este livrabil, vi se va oferta un alt produs echivalent cu cel solicitat.
Solicita pret
